文 | 车东西 颐圣
编辑 | 志豪
车东西6月26日消息,昨晚,易控智驾科技股份有限公司(简称:易控智驾)向港交所主板提交上市申请,海通国际为其独家保荐人。

易控智驾上市申请书
该公司成立于2018年,凭借在矿山无人驾驶领域的先发优势和持续创新,已实现大规模商业应用,成为全球矿区无人驾驶解决方案市场的领军企业。
上市申请文件显示,2022-2024年,该公司收入分别约为5991.7万元、2.71亿元、9.86亿元人民币,展现出强劲的市场拓展能力。
根据弗若斯特沙利文的资料,按2024年收入计,易控智驾在全球所有L4级无人驾驶公司中排名第一。

易控智驾主要亮点
截至2025年6月18日,该公司已成为全球最大的矿区无人驾驶解决方案提供商,部署了超过1400辆活跃无人驾驶矿卡,远超同业竞争对手。
矿山无人驾驶赛道正迎来爆发式增长,而易控智驾已抢占了规模化落地的黄金窗口期。
随着中国矿业智能化政策的持续推进和全球矿业对无人驾驶技术需求的激增,易控智驾有望通过此次上市进一步巩固其市场地位,加速全球化布局。
01.三年营收13亿 毛利率转正
易控智驾的财务表现显示公司正处于快速成长期。2022-2024年该公司收入分别为5991.7万元、2.71亿元、9.86亿元人民币,年复合增长率达300%,展现出强劲的市场拓展能力。

▲易控智驾财务信息
同期年内亏损分别约为2.16亿元、3.34亿元、3.90亿元人民币,亏损幅度虽有扩大,但主要源于研发投入和规模扩张。

易控智驾亏损情况
在研发投入方面,易控智驾2022年至2024年研发开支分别达1.091亿元、1.773亿元和2.084亿元人民币,研发投入一直在增加。

易控智驾毛利率信息
在毛利率方面,易控智驾2022年至2024年的毛利率为-29.5%、-18.6%、7.6%,毛利率的转正也说明易控智驾的产品开始为公司造血,有望进一步提升盈利能力。

易控智驾现金流情况
不过需要指出的是,易控智驾2022至2024年经营活动现金净流出持续扩大,从7450万元攀升至7.13亿元。但2024年的净流出就相当于同期营收的72%。
与此同时,易控智驾2024年年末现金储备仅余4600万元,这也值得警惕。
02.头部矿区国企都是客户已达成出海合作
当下,矿山无人驾驶赛道正处于从技术验证向规模扩张的关键转折点。
市场预测显示,中国矿区无人驾驶解决方案的市场规模将从2025年的约人民币51亿元增长至2030年的人民币301亿元,期间的复合年增长率达57.4%。
随着商业部署规模不断扩大,中国有望成为全球最大且最先进的矿区无人驾驶解决方案市场。
易控智驾的核心竞争力在于其全栈式L4级无人驾驶技术栈和独特的商业模式。

矿区无人驾驶解决方案行业排名
该公司构建了完全自主开发的全栈式技术体系,专为采矿作业量身定制,涵盖智能感知、预测、规控等核心领域。
在客户资源方面,易控智驾已与国家能源集团、国家电力投资集团、紫金矿业、特变电工、宝武集团、首钢集团等行业龙头的矿山建立合作关系,集团客户留存率保持100%。
截至2025年6月18日,全国范围内共有八个单矿超百台无人驾驶矿卡的矿区无人驾驶项目,其中七个部署了易控智驾的解决方案。
这种高客户留存率和大规模项目落地,为公司未来收入增长提供了可靠保障。
在海外拓展方面,公司已与澳大利亚Thiess Group等国际矿业工程公司达成合作,正加速推进海外首个无人驾驶标杆项目落地。
澳大利亚作为全球矿业的标杆市场,人力成本是国内的5-6倍,毛利率提升潜力巨大。同时,公司通过与紫金矿业等全球领先的矿业集团合作,借助其在15个国家的矿业投资项目,加速国际化布局。
从行业发展趋势看,2025年全国无人驾驶矿卡落地数量预计将超5000台,2026年将达到10000辆的规模,渗透率将达到30%以上。
按照易控智驾近50%的市占率计算,公司未来两年的国内市场份额将超过5000台,带来显著的收入增长。
03.宁德时代、蔚来都投资未来发展前景好
6月24日,就在易控智驾递表前一天,该公司完成超4亿元D轮融资。
此轮融资由宁德时代通过旗下唯一的产业投资平台溥泉资本(CATL Capital)和宁德时代的自有资金领投,资金将重点用于智能驾驶产品的研发和市场开拓,以及澳大利亚等海外市场的国际化布局。
而在投资人列表中,还有蔚来资本这样的投资人存在,可谓是宁德、蔚来都看好的创企了。

易控智驾历史融资信息(部分)
从融资历史来看,易控智驾从Pre-A轮到最近的D+轮,共融资12.95亿元。
易控智驾的团队也十分强大,具备技术背景与行业经验,覆盖公司运营的多个关键领域。
首席执行官兼联合创始人蓝水生曾多次创业,专注于矿区无人驾驶技术的商业化应用,并参与公司发展的多个阶段。
董事长兼联合创始人张磊拥有超过十年的无人驾驶车辆研发经验,长期从事矿区无人驾驶及商用车平台相关工作。
研发副总裁陈慧勇博士是电动汽车系统领域的专业人士,曾在宇通担任首席工程师。
战略生态副总裁林巧博士毕业于浙江大学,拥有本硕博学位,曾在阿里巴巴菜鸟无人驾驶部门及航天科工控制系统研发团队担任领导职务,具备技术研发与产业落地的双重经验。
截至最后实际可行日期,公司已建立覆盖产品、工程、财务、运营及商业战略的管理架构,研发团队超过300人,其中三分之一以上拥有硕士及以上学历。

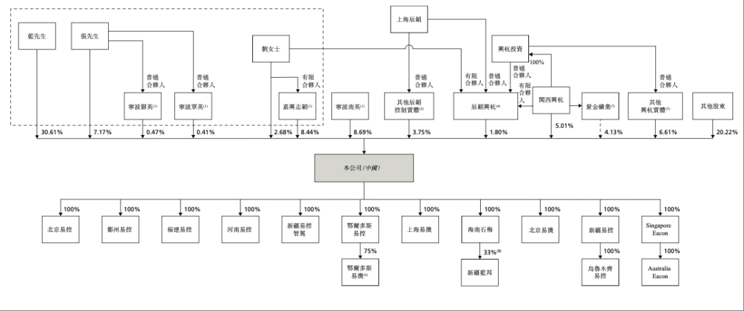
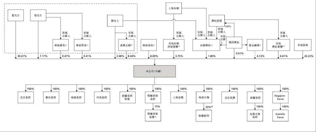
易控智驾上市前股权分布
从股权架构来看,在上市前蓝水生拥有该公司30.61%的股权,张磊则拥有超过7.17%的股权。
从未来发展的角度来看,一方面,国内政策红利将持续释放,2026年煤矿危险岗位替代率不低于30%、智能化生产占比不低于60%的要求将带来巨大的市场需求。
另一方面,全球矿业智能化转型加速,澳大利亚等发达国家的高人力成本市场将为公司提供更广阔的盈利空间。
04.结语:专用智驾上市潮开启
去年11月,自希迪智驾递表港交所以来,专用领域的智驾公司上市潮开启。
不同于乘用车的智能辅助驾驶,专用自动驾驶的使用场景更加固定,对于企业定向研发的能力要求较高。
随着全球矿业智能化浪潮加速,易控智驾有望依托其近半数的市占率优势进一步巩固龙头地位,引领全球矿山运输向智能化、低碳化加速演进。
